来源:芜湖赢诺液压科技有限公司发布时间:2021-10-19 14:38:00 点击:
耐久性试验(endurance test /durability test),也被称为持久性试验、疲劳试验、寿命试验(life test),是测定产品耐久性的试验。
目前,很多国产液压元件与世界先进水平的主要差距在于可靠性。而液压元件的可靠性,主要由以下两个因素决定。
(1 1 ) 制 造 质 量 的 稳 定性 性制造质量的稳定性,或称质量一致性。决定质量稳定性的第一要素,是从原料入库直到产品包装出厂,整个生产链上所有各个环节所有相关员工中水平最差、工作最马虎的员工。认真的质量检验,可以一定程度地弥补这一缺陷,但任何事后的检验都不可能百分之百杜绝漏洞,想钻空子蒙混过关总有机会成功。所以,质量稳定性只有靠所有相关员工全都自觉认真参加全面质量管理,长期坚持,才能不断提高,是靠认真管理管出来的。一些国内液压企业所炫耀的进口的高性能高精度机床,顶多只能为加工零件的几何尺寸的稳定提供必要而非充分的保证而已。
( (2) ) 设 计 性 能 的 优 良性 性优良的性能不仅包含了那些稳态、动态特性,也包含了必须通过长时间、高强度试验确定的耐久性。现在,国内很多液压元件是通过测绘仿造出来的,几何尺寸与先进水平相似,因此,流量-压差性能等这些一般稳态特性与先进水平差别还不大。差别大的是耐久性。尽管对材料的疲劳寿命已有很多研究和理论计算方法,但由于受到很多实际因素的影响,最终,液压元件的耐久性还是要通过实际试验来检验。通过耐久性试验,可以了解已达到的水平,找出影响耐久性的原因,从而改进。因此,做好耐久性试验是十分最重要的。花钱请别人代自己做耐久性试验,就像花钱让别人代自己去游山玩水一样,是不明智的。因为做耐久性试验非常有助于提高企业自己的研发能力。
做耐久试验,确实很花钱。但如果能做好这些准备工作:
- 明确试验目的,
- 深入分析被试件和应用场合,
- 周密规划试验,
- 制定详细试验计划,然后,认真试验,整理出完整的报告,就可以取得有比较广泛参考价值的数据,从而举一反三,事半功倍。准备得越充分,试验成本就越低,试验进展也越顺利,收获也越大。
以下就这几方面分别展开讨论。
1试 验 目 的
进行耐久性试验有不同的目的,试验方案也相应不同。
(1 1 ) 达 标
达标性试验是为了考核被试件在规定的工况下,规定的连续工作时间内,性能是否达到标准的要求。中国制定的机械行业标准对一些液压元件的耐久性试验做了推荐。
液压元件标准现行版本
耐久性试验
液压齿轮泵 JB/T 7041 2006 满载 3000h 或超载 100h 或冲击 40 万次
液压叶片泵 JB/T 7039 2006连续满载 3000h,或连续超载 600h 后冲击 10万次,或连续超载 360h 后冲击 30 万次
液压轴向柱塞泵 JB/T 7043 2006满载 2400h;或满载 1000h+超载 10h+冲击 10万次;或超载 25h+冲击 10 万次
液压马达 JB/T 10829 2008 满载 1000h,或超载 10h,或冲击 10 万次
摆线液压马达 JB/T 10206 2010 超载 10h 后换向 5 万次后满载 1000h
低速大转矩马达 JB/T 8728 2010 *满载 1000h 后换向 5 万次后超载 10h
液压缸 JB/T 10205 2010 行程>100km
液压溢流阀 JB/T 10374 2013 *25-80 万次
液压卸荷溢流阀 JB/T 10371 2013 *45-65 万次
液压减压阀 JB/T 10367 2014 *20-70 万次
液压顺序阀 JB/T 10370 2013 *40-100 万次
液压单向阀 JB/T 10364 2014 *15-25 万次
液压电磁换向阀 JB/T 10365 2014 *500-1000 万次
液压多路换向阀 JB/T 8729 2013 *25-50 万次
注 : 带* * 号 数 据 非 来 自 现 行 版 本 的 最 终 稿 , 仅 供 参 考
重要的是,在做耐久试验前,特别是做耐久试验后,还应对被试件进行性能试验,以检查耐久性试验对被试件性能的影响。这种试验通常应由独立于研发设计制造部门的质量检验部门组织实施,只要达到标准推荐的工况与时间、或循环次数就可以了。这种试验只对批量产品进行抽试。所以,可以说是一项介于样品试验和出厂试验之间的试验,因为,一方面只对个别产品做,另一方面,被试件必须具有系列产品的特性,即用制作系列产品的材料、设备、工艺制造出来,能真正反映系列产品的特性。工作寿命取决于产品设计的几何尺寸、材料、工艺、制造过程中的质量管理等条件,因此,在设计、工艺、材料、相应管理等有重大变更时都要再次进行产品的耐久性试验。
必须看到:
1)关于液压元件的试验方法,尚有几个国际标准,但关于液压元件必须达到的性能指标,没有一个国际标准。我国实施的这些试验标准与方法,特别是性能指标,是根据我国自己的经验拟订的。
2)世界性公司,基本是不会执行中国的试验标准的。
3)目前,中国市场上的高端产品大多来自世界性公司。
4)所以,可以逻辑地推论:在中国市场上,很多高端产品基本不执行中国试验标准!换句话说,不执行中国的试验标准,也是可能成为中国市场上的高端产品的!例如,关于单向阀的行业标准 JB/T10364,2002 版只制定了耐久性试验的试验方法,并未给出具体指标,2010 年的工作组讨论稿中推荐试验次数为 15-25 万次。而德国一个公司 2010年推出的阀芯阀座为工程塑料的单向阀可达 2000 万次。再如,关于溢流阀的行业标准 JB/T10374 的 2011 年征求意见稿推荐,耐久性试验 25-80万次,而有德国公司宣称,他们的一般的是 1000 万次,精制的可达 2000 万次。再如,关于柱塞泵的行业标准 JB/T7043-2006 版中推荐的试验时间为 2400 小时,而有德国公司对用于挖掘机的柱塞泵承诺使用 8000 小时。再如,对于电磁阀、流量阀、单向阀等,中国的行业标准推荐都是在额定压力下进行的,而有外国公司则宣称,对它的电磁阀、流量阀、单向阀等都进行 100 万次 132%许用压力的试验,或 1000 万次 115%许用压力的试验。
5)行业标准中的性能指标往往是标准拟定者根据标准拟定时市场的一般需要与当时国内制造业可能达到的水平折衷确定的。标准从拟定经过层层审核到公布,前后花费两三年是至少的。再修改,一般是五年或十年以后的事了。而期间会不断出现新技术新材料新工艺,性能水平会提高。所以,决不能因为达标而固步自封。
(2 2 ) 履 行 合 同
考核供给用户的产品是否达到供需双方约定的要求。
应该看到,行业标准中对耐久性的要求是通用性的。而实际上,工作寿命是一个系统工程问题,与应用场合也有关,不同应用场合对耐久性的要求差别很大。例如,溢流阀,用作常开的恒压阀和偶尔开一次的安全阀时,对耐久性的要求就很不同。再如,液压泵用于冲击较小的场合,例如起重机,与用于冲击很大的场合,例如挖掘机,耐久性相差也很大。所以,根据顾客需要的应用工况,进行耐久性试验,确定可以使用的寿命,是更科学合理的。主机厂为了保证大批量生产的主机的性能,即使液压元件样品的性能通过试验都达到了要求,还要小批量试用,之后,才会大批量订购,主要也就是担心元件在实际使用工况下的耐久性问题。为此,液压元件制造厂应该主动到主机厂去,调研应用场合,测试各种实际应用时的负载压力,然后和主机厂商量拟定耐久性试验的加载方案,使试验工况尽可能符合主机厂实际需要。同时,试验室对主机厂开放,主机厂可以随时到试验室来考查试验状况,从而获得主机厂的信任,就能加快主机厂采用该元件的步伐。这种试验通常由制造方质量检验部门与使用方的采购部门合作组织进行,只要达到合同约定的时间或循环数就可以了。
简单地直接把新试制的样品交给主机厂放在主机上去试耐久性,有如下局限性:
-在试验台上试,很容易做到每天 24 小时不停运转,而在主机上试,就不那么容易;
-在试验台上试,可以采用强化试验,即把对元件寿命产生影响的主要条件集中实施,加载超过额定工况,高压力高转速高频率等等,在较短的时间内得到结果。但装在主机中,强化试验就很难了。因为,这样会使整个主机各部分都受到非正常负载,甚至引起安全事故;
-由于在主机上试验需要持续的时间可能要长达一两年,因此,试验的工况实际上不容易做到有代表性;
-在主机上,万一试得不好,坏了名声,以后就很难恢复。
(3 3 ) 比 较
把多台样品,特别典型的是,一台先进水平的,和一台自己新研发的,放在同一环境下,同一试验回路中,以相同的条件工况,进行试验,寻找差距,从而提高自己产品的性能,争取超过竞争者,争夺市场。因为企业做产品,归根结底,是要在市场上占一席之地。这种试验通常不预定试验时间,只要能够得出有说服力的结论就可以了。
(4 4 ) 研 发 与 改 进
在产品研发与改进过程中,对样品进行耐久性试验,可以预测或验证结构的薄弱环节和危险部位,以便改进设计或提高工艺水平。如果在试验中同时测量主要摩擦副的磨损量变化,可为估算产品的使用寿命提供依据。这种试验一般由研发部门自行组织进行。现在,也越来越多地与数字仿真、有限元分析等现代设计工具结合进行,以提高效率,缩短研发周期。德国很多企业奉行的宗旨是:不断改进,做到力所能及的最好!例如,液压管接头进行耐盐雾试验,国产的一般能达到 48 小时,好的 96 小时。有德国公司在 2011 年研发出锌镍保护层,能耐 800 小时以上。但并不止步,2013 年宣称已可达到 1000 小时以上。“Made inGermany”的声誉就是这样炼成的。试验目的应以试验任务书、试验合同、研发任务书等形式书面固定下来,作为进一步准备试验的依据。
2 2 分 析 被 试 件 和 应 用 场 合
在试验目的明确后,应该根据已有的理论和经验,对被试件、应用场合,影响被试件耐久性的因素进行尽可能深入的分析,这时不应把被试件当做黑盒子,因为,分析越深入,收获越大。分析可以从以下一些方面进行。
( (1) ) 被 试 件 的 组 成 结 构 、 材 料 、 加 工 工 艺 。
( (2) ) 功 能 与 工 作 方 式。对被试件应该已经进行过一般稳态、动态试验,对其性能已有比较充分地了解。
( (3) ) 应 用 场 合 与 要 求。 应用场合不同,对性能的要求也不同。例如,钢丝缠绕的圆柱形压缩弹簧是液压元件中最常见的部件。如果仅用于普通电磁阀的阀芯复位,则只要在阀芯移动,弹簧被压缩后,能产生一定复位力即可,对其线性度与重复性要求不高。如果用在电比例节流阀中,把电比例线圈产生的电磁力转化为阀芯的位移量,这时就希望重复性好,线性度也要高。而用于溢流阀时,通过调节螺钉压缩弹簧,产生弹力,作用于阀芯,这时的性能要求则介于前两者之间,希望重复性好,线性度不那么重要。
( (4) ) 影 响 耐 久 性 的 因素 素应该通过预先分析应用工况对可能出现的各种因素及其后果有所猜想。例如:
-配合运动副磨损超过限值,
-密封圈磨损失效,
-弹簧疲劳折断,
-元件疲劳损坏,如液压缸焊接处的开裂,
-材料锈蚀老化等等。
在试验过程中丧失规定功能的事件,称为故障,也称失效。故障可分两大类:一类是零部件损坏导致液压元件不能正常工作的突发性型故障,可称为硬故障。另一类是性能逐渐下降到最低限度以下的渐衰型故障,例如密封性能变差,泄漏逐渐增加,所控压力、流量逐渐变化,可称为软故障。疲劳损坏,一般为硬故障。磨损引起的常常是软故障。如果该产品已投放市场一段时间,也应调查实际使用情况与出现的故障。如果是新产品,则可调查市场上的类似产品。试验前应该通过访问制造部门,考察生产工艺,管理,了解该产品的质量稳定性,从而确定应该抽检的数量与批次。实践和理论总是有差距的,所以,试验中还是可能出现猜想之外的状况。所以,猜想不能取代试验。而通过试验,可以弥补经验与理论的不足。
3 3 规 划 试 验 方 案
在分析的基础上应对整个试验方案进行周密的规划。规划时应重点考虑以下一些方面。
(1 1 ) 特 殊 要 求是否有特殊要求,如特殊的环境,如低温,高温,高湿度,或其它极限条件,现有试验条件不足,还需要设计制造采购的,因为这牵涉到额外的时间和费用。
(2 2 ) 拟 采 用 的 试 验 方 法企业领导都希望,新产品试制成功后能尽快投入市场,取得收益。但万一其耐久性很差,在短时间内,特别是在保质期内,大量损坏,那对企业,无论是经济上,还是名声上,都将是一个灾难。所以,为了尽快得到结果,耐久性试验也可以考虑采取强化试验条件:
-高压;
-高压力波动——压力周期变化,近乎正弦波,或矩形波;
-高频率;
-甚至有意添加污染颗粒。
强化试验需要的时间较常规试验短,但试验结果能否折算,怎么折算到常规工况下的耐久性是一个问题,通常只有通过大量对比试验才能掌握。应按预定的循环数折算出试验时间,估算出理想情况下需要的试验周期。
(3 3 ) 试 验 系 统
试验系统应尽可能简单,放弃一切不必要的元件。因为整个系统中几乎所有元件等于都在受耐久试验。一场试验下来,系统中很多元件可能都要报废了。甚至可能出现,非被试件先于被试件损坏,影响了试验的进展。所以,采用所谓通用试验台或综合试验台来做耐久性试验是极不划算的。结构复杂、影响耐久性因素多的液压元件应该考虑先分解开来试验。例如,斜盘柱塞泵,有三个摩擦副:配油盘与缸体、活塞与缸体、滑履与斜盘。受力情况不同,相对速度不同,润滑状况也不同,因此,采用的材料不同,制造加工工艺也不同。在那些世界先进水平的公司里,并不一下子把整个泵做耐久试验,一般是通过磨损试验机寻找适配的材料,通过单柱塞试验台研究柱塞在不同条件下的耐久性,单独把配油盘与模拟缸体加载,研究其耐久性。获得大量经验后才试验整泵的耐久性。
(4 4 ) 试 验 回 路
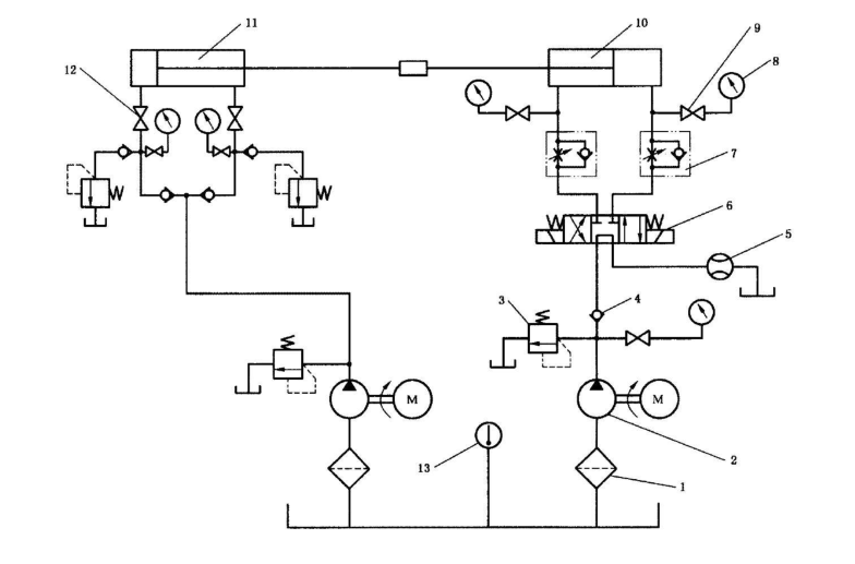
试验回路要着重考虑节能。因为试验时间长,投入的能量最终几乎都转化为热量,常常还要为散热再耗费能量。例如,液压缸的耐久性试验,国标 GB/T 15622-2005(6.4)和行业标准 JB/T 10205-2010都推荐:“在额定压力下,使被试缸以设计要求的最高速度连续运行”。如果根据国标推荐的试验回路,加载完全靠加载缸 11 两侧的溢流阀,能量不回收,则泵 2 需要的功率(额定压力×最大流量)极大,为加载缸提供流量的泵需要的流量也很大。整个系统发热极其严重。

1 1 — 过 滤 器 2 2 — 液 压 泵 3 3 — 溢 流 阀 4 4 — 单 向 阀 5 5 — 流 量 计 6 6 — 电 磁 换 向 阀 7 7 — 单 向 节流 阀 8 8 — 压 力 表 9 9 — 压 力 表 开 关 1 10 0 — 被 试 缸 1 11 1 — — 加 载 缸 1 12 2 — 截 止 阀 1 13 3 — 温 度计
如果采纳此推荐,但改变回路,回收能量,虽然试验台的运行费用降下来了,但回路更为复杂,建造费用增加了。如果要试验的是如图 2 所示的液压缸,对影响其耐久性的因素可以分析如下。

1 1 — 缸 筒 2 2 — 活 塞 杆 3 3 — 活 塞 4 4 — 前 端 盖 5 5 — 活 塞 杆 密 封 6 6 — 活 塞 密 封 7 7 — 锁 紧 螺 母8 8 — 进 出 油 口 9 9 — 后 耳 环 1 10 0 — 前 耳 环
1)该缸的活塞杆 2 与前耳环 10、缸筒 1 与后端盖 9,是焊接起来的。引起缸筒、端盖、活塞杆、耳环及焊接处疲劳损伤的是加载的交变作用力,与活塞移动速度无关。因此,可以把液压缸的前后耳环固定住,使之无法运动;让活塞腔与活塞杆腔充满液压油,采用一个二位四通电磁阀以较高的频率轮流为两腔反复加载(图 3)。这样,只要一个流量很小的高压泵就可以了,耗能很少。
2)活塞密封 6、活塞杆密封 5,由于长期往返运动发生磨损。其磨损程度主要取决于缸筒 1 内壁、活塞杆 2 表面的粗糙度与承载面积比、密封的耐磨性能和走过的行程,很多与两侧压力无关。为了考察这些因素的影响,不需要加载,只要使用一个低压大流量的泵,使活塞快速地全行程移动。这样,耗能也很少。某些类型的密封,其磨损程度也与两侧压力差有关。为此,可以咨询密封圈制造厂,或单独设计一个试验台,做对比性试验,以获取对照参考数据。采用这些途径,就可以大大降低试验台的建造与运行费用了。
(5 5 ) 试 验 暂 停 判 据应根据可能出现的故障确定试验暂停(中止)判据及相应检测方式:机械、液压、电传感器等等。有些故障,如磨损,在试验过程中不能或很难检测到,要通过拆检过程才能发现。因此,要确定,是否进行部分或全部拆检、拆检项目、观察部位及拆检周期。拆检周期可以一开始短些,以后逐渐延长。规划的目的是为了制定试验大纲,供相关方面审核。如果试验确实比较简单,条件也比较成熟,可以跳过试验大纲,直接拟定试验计划。
4 4 制 定 试 验 计 划
在试验大纲审查通过后,再据此设计试验台,制定详细的试验计划。要注意以下几点。
(1 1 ) 技 术 文 件 的 完 整 性要附有被试件的完整的技术文件:名称、代号、图纸(装配图、零件图)、材料、生产工艺(含热处理过程)等。要求在试验前,进行针对性的完整的状态记录:配合运动副、密封槽的实际加工尺寸、形位偏差、硬度、配合面的粗糙度,等等。因为有些看上去的小细节,也会影响耐久性。
(2 2 ) 监 测 仪 表测试设备中不仅要有计时计数仪表,还要有对试验暂停判据进行监测的仪表,在检测到软故障引起的指标低于设定值时,或硬故障时立即停止试验。
(3 3 ) 自 动 监 测 控 制 保 护 措 施要考虑到,为了尽快得到结果,耐久性试验往往是一天 24 小时不停,大多数时间无人看管的,期间,试验回路中,其他所有元件也都可能出问题,各种故障都可能发生,如油液过热、管道爆裂、电机烧毁,等等。所以,要设置相应的监测控制措施及设备安全、特别是人身安全的保护措施。如电机热继电器、油温监视器、冷却器、油箱油面监测器等,试验台下设置漏油储存盘,。并设计相应的处理措施:如自动暂停试验,同时发信报警。为避免特别是强化试验中产生的大量磨损颗粒污染液压油,要设置多个高容垢能力的过滤器。最好设置油液污染度在线检测仪,因为异常污染常常是失效的前奏。
(4 4 ) 试 验 记 录 表要拟定试验记录表,至少应有以下几项:日期、时间、检测者、循环周期数、应观察项目(观察情况)。
(5 5 ) 拆 检 记 录 表如有拆检的话,要拟定拆检记录表,规定哪些部件哪些配合尺寸要进行感官评价或测量。
5 5 试 验 报 告
整理试验报告应注意以下几点。
(1 1 ) 首 页 内 容被试件的名称与代号、供货方、供货日期,试验结果分析与综述,改进试验的建议(选项)等内容应该安排在试验报告的首页,以便让领导及不需要了解试验详情的人员可以迅速看到试验结果。
(2 2 ) 详 细 资 料要有关于被试件的详细资料:图纸(装配图、零件图,含实测尺寸)、材料、生产(热处理)工艺等。
(3 3 ) 测 点 位 置试验系统与回路中要标明测点位置与代号。最好附上试验装置的照片。
(4 4 ) 原 始 记 录保留原始的手写的试验记录表与原始拆检记录表,可以增加试验的可信性。
(5 5 ) 试 验 暂 停 记 录试验暂停或中止记录应真实详尽:发生故障的时间、循环数、故障发生的现象、哪个零件出现什么故障、故障排除措施等。这些对改进被测件的设计是极有价值的。
(6 6 ) 关 于 改 进 建 议其实,这点不应该由试验人员来写。经过测试,测试员对被测件有了相当深入的了解,产生一些改进的主意是非常正常的,但不应该作为测试报告的一部分。改进是设计部门的职责。因为进行试验,就是当裁判,要求公正客观。而提改进意见,是教练的事。既当裁判,又当教练,常常可能影响公正性。试验报告越完整,参考价值越大。因为材料相同,加工工艺相同,尺寸配合相似,受力相似,则耐久性应该也相似。即使是世界级大企业,也不可能对它的所有产品进行耐久性试验,很多是通过类比确定的。要做好液压测试工作,除了需要有先进的检测设备以外,更需要有专门的知识和丰富的经验,更重要的是,认真的工作态度。
做好耐久性试验,提升国产液压元件的档次!